مجموعه دیتیل های استاندارد از پیش ترسیم شده سازه های فولادی کتاب Zayat بخش اول

مجموعه دیتیل های استاندارد از پیش ترسیم شده سازه های فولادی کتاب Zayat بخش اول

مجموعه دیتیل های استاندارد از پیش ترسیم شده سازه های فولادی کتاب Zayat بخش اول

شامل دیتیل های اتصالات، تیر به ستون، پله فلزی، کف ستون، عرشه و سقف ها، جوشکاری و غیره

Steel Detailing in CAD Format 1st Edition Selected pictures by: kamal zayat

general book intro:

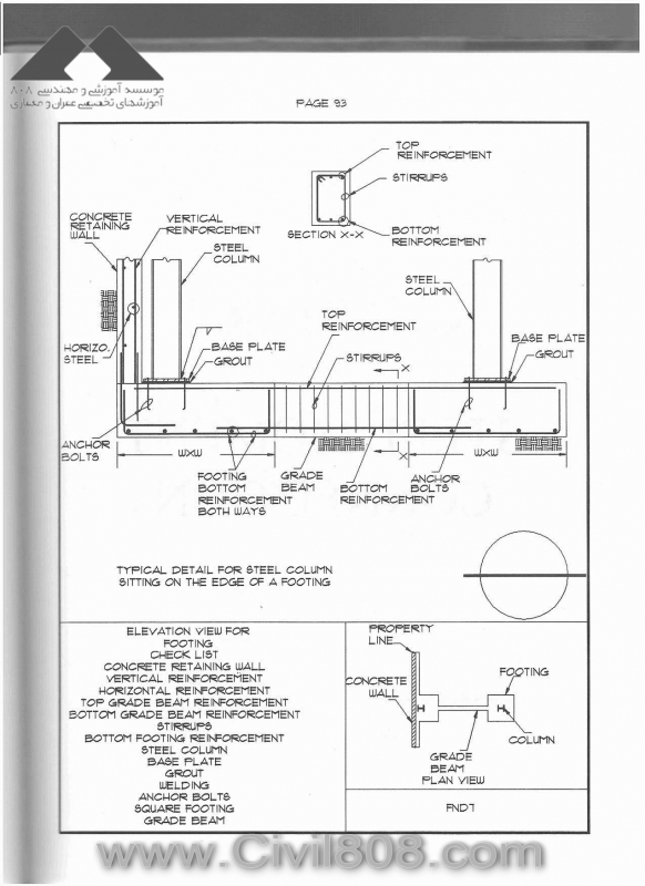
Designed so that professionals can create the structural calculation package and the detailing as quickly and economically as possible. Contains 239 representative drawings, each one on a separate page that includes a description, a checklist summarizing the detail and a small plan view which suggests the location on the structural drawing where the detail can be applied. An accompanying disk in CAD format allows users to import the details and customize them to their needs. In addition, every drawing is saved in a separate file in .DXF format that can be loaded into most CAD software programs and modified, plotted or printed as needed.

  • Paperback: 272 pages
  • Publisher: Wiley-Interscience; 1 edition (February 6, 1995)
  • Language: English
  • ISBN-10: 0471109924
  • ISBN-13: 978-0471109921
  • دوستان دقت داشته باشید که دیتیل های آورده شده می بایستی با آخرین ویرایش AISC همخوانی داشته باشد و مسئولیت تطابق آن با شماست. کتاب مال سال 95 است و 11 سال می گذرد، امکان دارد تغییراتی وجود داشته باشد.

 

 

 

steel detailing in CAD format - zayat 62
steel detailing in CAD format - zayat 63
steel detailing in CAD format - zayat 64
steel detailing in CAD format - zayat 65
steel detailing in CAD format - zayat 66
steel detailing in CAD format - zayat 67
steel detailing in CAD format - zayat 68
steel detailing in CAD format - zayat 69
steel detailing in CAD format - zayat 70
steel detailing in CAD format - zayat 71
steel detailing in CAD format - zayat 72

صفحه‌ها